
攪拌站污水—中水的自動化處理系統(使用說明書)
浙江森友環保成套設備有限公司
電話:400-826-9815 業務咨詢:0573-86806888 
郵編:314305 網址:http//www.xkdpower.cn
目 錄
一、 儀表及開關功能定義
二、 技術參數
三、 設備構成
四、 工藝說明
五、 技術特點
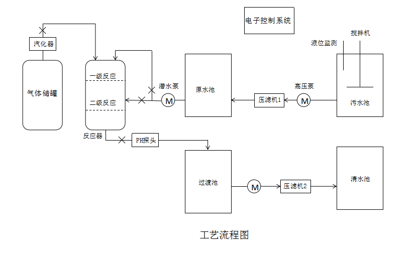
六、 工藝流程圖
七、 使用操作
八、 注意事項
九、 保養及故障排除
十、 保修說明
一、儀表及開關功能定義

界面說明:
序號 | 名稱 | 頁面 | 說明 |
1 | 首頁 | 浙江森友環保成套設備有限公司 漿水酸堿中和系統 V1.0 按向下鍵進入主界面 ①密碼提示 | 首頁按向下鍵進入主界面,按1鍵進入密碼提示。 |
2 | 主界面 | ESC ①參數設定 ②實時數據 ③I/O監控 ④測試功能 | 在主界面顯示,按1進入參數設定頁面,2進入實時數據頁面,按3進入I/O監控頁面,按4進入測試功能頁面。 |
3 | 參數設定 | 參數設定4-1 設備自動啟動液位 12.3 米 設備自動停止液位 12.3 米 PH值上限 12.3 PH值上限 12.3 | 在參數設定4-1頁面下,設置啟動、停止、PH值相應參數。 |
4 | 實時數據 | 參數設定4-2 液位實時高度 12.3 米 PH實時數據 12.3 PH值校準 水池深度 12.3 米 | 在參數設定4-2頁面下,設置液位高度、PH實時數據、水池深度等相應參數。 |
5 | I/O監控 | 狀態監控2-1 手自動○ 過載○ 泵啟動○ 下接近○ 泵停止○ 上接近○ 液位信號○ | 在I/O監控頁面下,設置相應參數。 |
6 | 測試功能 | ①進氣閥○ ②換向閥○ ③溢流閥○ ④排水泵○ | 在測試功能頁面下,設置相應參數。 |
7 | 密碼提示 | 密碼提示 按SET鍵,在按向右鍵,按ENT確認會出現虛框閃爍,輸入密碼999999(六個九)確認,最后輸入具體修改數據即可。 | 在密碼提示頁面下,按SET鍵,在按向右鍵,按ENT確認會出現虛框閃爍,輸入密碼999999(六個九)確認,最后輸入具體修改數據即可。 |
二、技術參數:
氣體流量(m3/h) | 50-500 |
處理水量(m3/h) | 30-60 |
處理方式 | 手動/自動 |
系統控制 | 電子自動化系統控制/手機APP控制 |
總功率(kw) | 20-50 |
中和效果(PH值) | 6.5-8.5 |
三、設備構成:
攪拌站碳中和污水處理系統主要由電子自動化控制系統,壓縮氣體儲罐,液態氣體汽化器,氣體自動控制電磁閥,PH高精度在線檢測儀,中和反應塔,進出水液壓智能柱塞泥漿泵,污水壓濾機,氣體安全閥,超聲波雷達液位計等設備組成。
四、工藝說明:

攪拌站堿性污水利用柱塞泵經過壓濾機過濾后進入原水池,原水通過柱塞泵抽到噴淋塔內,經過霧化后,跟通入的二氧化碳氣體反應,生成水和碳酸鹽不溶物;堿性原水經過中和反應后,先排入沉淀池,經過中水壓濾機過濾,濾液進入清水池,從而得到符合工業回用水標準的清水。
五、技術特點:
高效中和,無二次污染,節能,環保,零排放;
液壓智能柱塞泵可為反應塔提供穩定的水流量和水壓;
污水處理量大,可滿足不同客戶的需求;
電子自動化系統控制,全程自動化處理;
系統各個部件采用特定的材料制作,不易腐蝕,使用壽命長。
六、工藝流程圖:

七、使用操作:
第一部分 設備調試:
1. 通過壓濾機把污水池的污水固液分離,濾液收集到原水池,當原水池的液位超過設定值時;
2. 超聲波雷達液位計的液位按原水池的實際情況設定;
3. 打開電源總開關,模式切換到“手動”;
4. 打開二氧化碳儲罐液態閥,觀察儲罐二氧化碳氣壓表(2.16MPa)。通過調節出液閥來調整液態二氧化碳流量。
5. 打開汽化器與二氧化碳儲罐鏈接的低溫截止閥,觀察空氣式汽化器的壓力表,確保壓力不大于汽化器運行的最大壓力(2.16Mpa中壓)。關閉反應塔的排空閥和排水閥,調節汽化器的減壓閥,打開氣體電磁閥,調整二氧化碳出氣口的氣體流量,使得反應塔內的氣壓≤0.1MPa。
6. 啟動進水柱塞泵開關,啟動前確保進水管路每一個閥門都打開,防止柱塞泵空轉。通過調節柱塞泵的高低液壓閥總成,來調整反應塔進水的流量和壓力,當進水壓力大于0.2MPa時,無堵噴頭得到最佳霧化效果,此時中和效果最佳。
7. 通過反應塔的進氣壓力和排水閥門的閉合程度,來調節反應塔液位計的水位。當中和系統運行時,反應塔液位計的水位應該在液位管可視范圍內,且為恒定值。
8. 經過中和處理的污水,PH值在6.5-8.5. 當出水PH值大于8.5時,說明中和未徹底,應該適當閉合出水閥門,同時調節汽化器減壓閥,使得二氧化碳氣體流量增大;當出水PH值小于6.5時,說明有“過中和”的現象,適當增加閥門的閉合度,增大排水量,同時減少二氧化碳氣體流量。(經過以上調整時,PH值不會立刻發生變化,要持續一小段時間才會響應,所以不要一下子做過度的調節。)
第二部分 自動運行:
1. 當手動模式調試好各個部件,且運行正常時,關閉中和系統總開關。同時把模式切換到自動,再重新啟動總開關。
2. 此時,系統會通過原水池的超聲波雷達液位計發出的電信號,適時自動啟動和關閉中和系統,完全實現全自動處理。
3. 當中和系統處于自動模式運行時,液態二氧化碳儲罐的出液閥保持打開。當中和系統長時間暫停運行時,關閉液態二氧化碳儲罐的出液閥和增壓閥。
八、注意事項
1、低溫液態二氧化碳儲罐屬于特種設備,要設專職人員管理與操作,操作人員要經過培訓才能上崗。本設備的安裝、使用及維修應符合JB/T6898-2015《低溫液體儲運設備使用安全規則》。本設備應放在室外良好通風的場所,CO2氣體有很強的窒息性,當濃度過高時有引起窒息的風險。
2、液體二氧化碳的儲存屬于帶壓(壓力不低于1.7MPa)儲存。儲存期間除了壓力表、液位計、安全閥應投入使用外,其他閥門應處于關閉狀態。當儲罐壓力超過2.5MPa時,安全閥會自動開啟排氣降壓。
3、系統運行前,檢查各個部件的壓力表壓力讀數是否正常,安全閥是否正常,防止氣壓表過壓。
4、檢查低溫截止閥和汽化器的減壓閥是否正常,防止二氧化碳氣路結冰堵塞。
5、檢查PH探頭感應是否正常,定時用標準液標定。
6、檢查超聲波雷達液位計電信號是否正常,防止電信號異常,導致系統空轉。
7、液態二氧化碳是低溫液體,極易汽化,汽化過程大量吸熱,容易燙傷。在使用的過程中防止泄露。在操作液態儲罐時,穿戴專業的防護服。
8、檢修設備時,必須關閉電氣控制柜總電源,并由專人檢修。
九、保養及故障排除:
第一部分:維護和檢修
1. 液態二氧化碳儲罐的維護及檢修應符合“壓力容器安全技術監察規程”的要求和本說明進行。
2. 儲罐在運行過程中,要經常檢查安全閥、壓力表、液位計工作是否正常,閥門管路是否有泄漏,外部有無異常現象,發現問題及時處理。
安全閥開啟壓力不大于2.2MPa,每年至少校驗一次,并加鉛封,做好記錄;壓力表應按有關規定定期進行校驗,并加鉛封;定期檢查夾層真空度,未裝低溫介質的情況下,真空度應低于65Pa,裝有低溫介質的情況下,真空度應低于10Pa。
第二部分 故障排除
序號 | 故障現象 | 產生原因 | 排除方法 |
1 | 二氧化碳儲罐氣壓偏高 | 1.均壓閥開度過大 | 1.減少均壓閥開度。 |
2.均壓閥損壞 | 2.檢修或更換均壓閥 | ||
3.安全閥損壞,超過壓力不工作 | 3.檢修或更換安全閥 | ||
4.壓力表指針不準確 | 4.校驗或更換壓力表 | ||
2 | 液位計指示不真實 | 1.液位計失靈 | 1.檢修液位計 |
2.液位計接頭泄漏 | 2.檢修液位計接頭,排除泄漏。 | ||
3 | 儲罐外殼體凝水結霜 | 1.隔熱填料未填實或下沉 | 1.補充珠光砂,重新抽真空。 |
2.真空度惡化 | 2.真空檢漏,重新抽真空。 | ||
4 | 閥門或管道堵塞 | 1.罐內壓力過低,形成干冰。 | 1.用熱空氣加溫管閥,直至暢通。 |
十、保修說明
1.低溫二氧化碳儲罐及電氣控制柜在正常使用情況下保修期為一年。
2.泵及易損件在正常使用情況下保修期為半年
浙江森友環保成套設備有限公司
電話:400-826-9815 業務咨詢:0573-86806888 
郵編:314305 網址:http//www.xkdpower.cn